刚性机械系统
您已经看到了求解器设置如何影响仿真过程-它的速度和结果。
这个例子给出了一个使用变间距求解器的刚性机械系统模型.
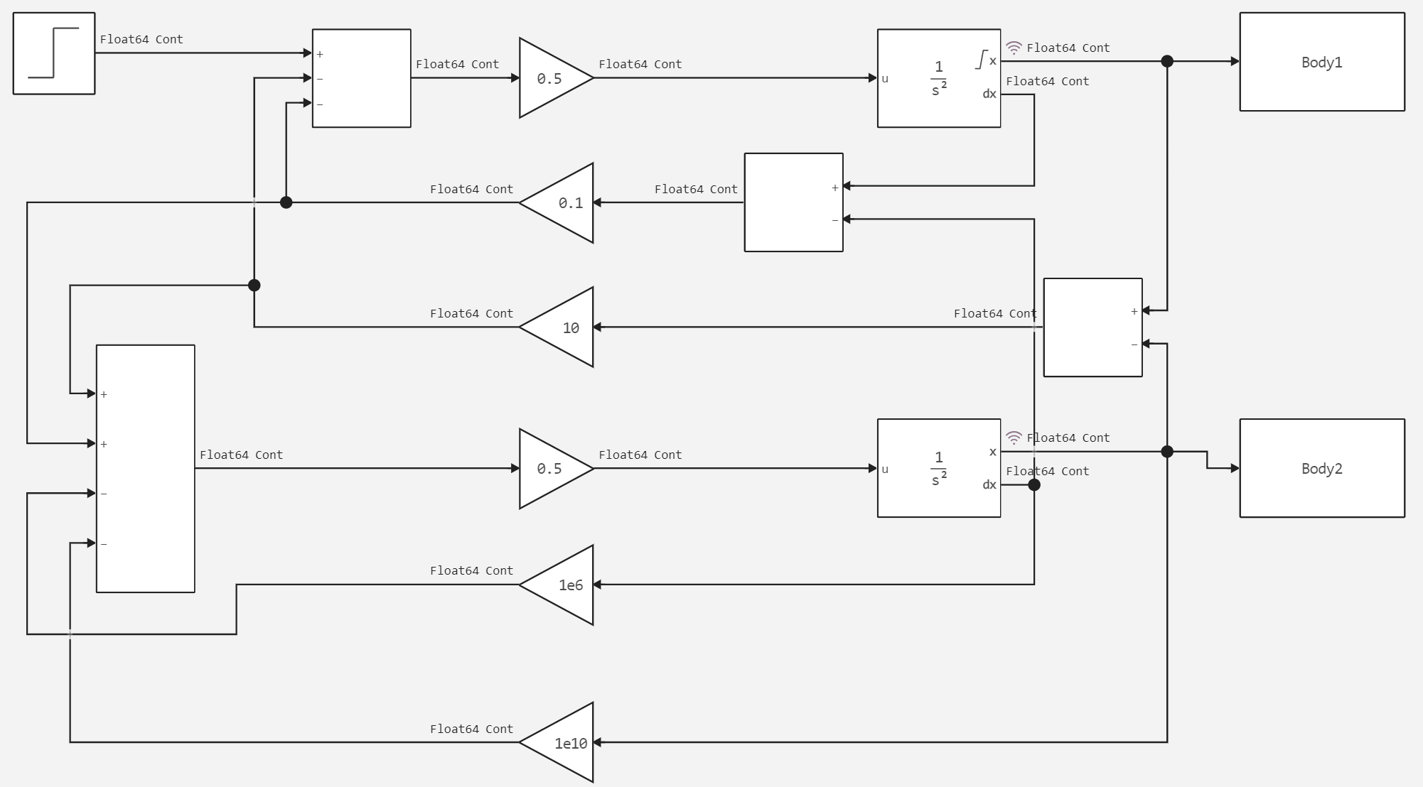
这个刚性系统包括两个振荡质量,每个质量都有不同的计算步骤。 下图显示了系统本身。
下面显示了求解器设置。
现在让我们继续运行模型并分析结果。 为此,我们需要声明一个辅助函数。
In [ ]:
# Подключение вспомогательной функции запуска модели.
function run_model( name_model)
Path = (@__DIR__) * "/" * name_model * ".engee"
if name_model in [m.name for m in engee.get_all_models()] # Проверка условия загрузки модели в ядро
model = engee.open( name_model ) # Открыть модель
model_output = engee.run( model, verbose=true ); # Запустить модель
else
model = engee.load( Path, force=true ) # Загрузить модель
model_output = engee.run( model, verbose=true ); # Запустить модель
engee.close( name_model, force=true ); # Закрыть модель
end
sleep(5)
return model_output
end
run_model("stiffMechanicalSystem") # Запуск модели.
Out[0]:
让我们构建生成的图表。
In [ ]:
Body1 = collect(Body1);
Body2 = collect(Body2);
In [ ]:
gr()
plot(Body1.value, label = "Первое тело")
plot!(Body2.value, label = "Второе тело")
Out[0]:
结论
正如我们在图表上看到的,第二个身体处于静止状态,而第一个身体做振荡运动。
