Документация Engee
Notebook

Система аварийного прерывания полёта космического аппарата

В данном проекте представлена модель системы аварийного прерывания полёта космического аппарата, основанная на библиотеке "Конечные автоматы", предназначенной для визуального проектирования управляющей логики сложных технических систем.

Используем макрос @__DIR__ для определения пути, содержащего интерактивный скрипт:

In [ ]:
demoroot = @__DIR__;

Требования к системе

В случае обнаружения неисправности космического аппарата должно быть осуществлено аварийное прерывание полёта.

В зависимости от набранной высоты космический аппарат может:

  • Вернуться на стартовую площадку (режим RTLS, Return to launch site):
    • При условии, что высота меньше 10 000 м.
    • При этом должно быть сброшено топливо, отделены боковые ускорители и внешний топливный бак.
  • Осуществить аварийную посадку на заранее подготовленную площадку (режим DRL, Downrange landing):
    • При условии, что высота находится в диапазоне от 10 000 м до 100 000 м.
    • При этом должны быть отделены боковые ускорители и внешний топливный бак.
  • Осуществить аварийную посадку после одного витка вокруг Земли (режим AOA, Abort once around):
    • При условии, что высота находится в диапазоне от 100 000 м до 400 000 м.
    • При этом должен быть отделён внешний топливный бак.
  • Осуществить выход на стабильную орбиту (режим ATO, Abort to orbit):
    • При условии, что высота больше 400 000 м.

Таким образом, если высота и скорость аппарата не позволяют осуществить возврат к месту старта, инициируется режим DRL. Если аппарат не смог достичь стабильной орбиты, но набрал достаточную скорость для совершения оборота вокруг Земли - режим AOA. Если целевая орбита не может быть достигнута, но возможен выход на более низкую стабильную орбиту, на борт передаётся команда ATO.

Пример управления режимами

Панель управления режимами аварийного прерывания полёта шаттла "Челленджер" (фотография сделана во время полёта STS-51-F):

launchAbortSystem_1.PNG

Во время запуска аппарата произошёл отказ датчиков двигателей шаттла, после чего один из трёх главных двигателей был выключен. Это единственный за все полёты шаттла инцидент, классифицированный как "Выход на стабильную орбиту".

Описание модели

Модель системы аварийного прерывания полёта launch_abort_system.engee состоит из подсистемы выбора активного сценария scenario_selection и конечного автомата launch_abort_controller, реализующего управляющую логику:

launchAbortSystem_2.PNG

На вход блока launch_abort_controller поступают сигналы:

  • alt - высота космического аппарата.
  • anomaly - признак возникновения неисправности.

Выходные сигналы блока launch_abort_controller:

  • dumpFuel - признак сброса топлива.
  • releaseBoosters - признак отделения боковых ускорителей.
  • releaseTank - признак отделения внешнего топливного бака.

Контроллер аварийного прерывания полёта состоит из двух параллельных состояний ModeLogic и Abort.

Состояние ModeLogic определяет допустимый режим аварийного прерывания полёта в зависимости от текущей высоты космического аппарата:

launchAbortSystem_3_1.PNG

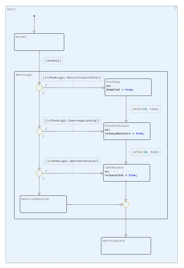
Состояние Abort управляет аппаратом при обнаружении неисправности:

launchAbortSystem_3_2.PNG

Если входной сигнал anomaly принимает значение true, система переходит из состояния Normal в состояние AbortLogic, реализующего логику прерывания полёта - сброс топлива, отделение боковых ускорителей и внешнего топливного бака.

Координация параллельных состояний (т. е. определение режима, выбранного в состоянии ModeLogic) осуществляется с использованием оператора in().

Оператор темпоральной логики after() позвляет осуществлять переход между состояниями FuelDump, BoosterRelease и TankRelease через 10 тактов после их активации.

Состояние NoActionRequired соответствует режиму ATO.

Вход и выход из состояния AbortLogic реализованы на основе суперпереходов.

Подсистема выбора активного сценария scenario_selection состоит из блоков загрузки данных из рабочей области и вариантного источника, определяющего значения сигналов altitude и anomaly на основе истинности логического выражения:

launchAbortSystem_4.PNG

Настройки вариантного источника:

launchAbortSystem_5.PNG

Значение переменной active_scenario будет определено перед запуском симуляции (на основе выпадающего списка в маске кодовой ячейки интерактивного скрипта).

Сценарии аварийного прерывания полёта

Определим значения сигналов anomaly и altitude для различных сценариев аварийного прерывания полёта в виде переменных типа WorkspaceArray.

Режим RTLS

In [ ]:
RTLS_anomaly_time = [0.0, 10.0, 10.0, 136.0];
RTLS_anomaly_value = [0.0, 0.0, 1.0, 1.0];
RTLS_altitude_time = [0.0, 1.0, 2.0, 3.0, 4.0, 5.0, 6.0, 7.0, 8.0, 9.0, 10.0, 11.0, 12.0, 13.0, 14.0, 15.0, 16.0, 17.0, 18.0, 19.0, 20.0, 21.0, 22.0, 23.0, 24.0, 25.0, 26.0, 27.0, 28.0, 29.0, 30.0, 31.0, 32.0, 33.0, 34.0, 35.0, 36.0, 37.0, 38.0, 39.0, 40.0, 41.0, 42.0, 43.0, 44.0, 45.0, 46.0, 47.0, 48.0, 49.0, 50.0, 51.0, 52.0, 53.0, 54.0, 55.0, 56.0, 57.0, 58.0, 59.0, 60.0, 61.0, 62.0, 63.0, 64.0, 65.0, 66.0, 67.0, 68.0, 69.0, 70.0, 71.0, 72.0, 73.0, 74.0, 75.0, 76.0, 77.0, 78.0, 79.0, 80.0, 81.0, 82.0, 83.0, 84.0, 85.0, 86.0, 87.0, 88.0, 89.0, 90.0, 91.0, 92.0, 93.0, 94.0, 95.0, 96.0, 97.0, 98.0, 99.0, 100.0, 101.0, 102.0, 103.0, 104.0, 105.0, 106.0, 107.0, 108.0, 109.0, 110.0, 111.0, 112.0, 113.0, 114.0, 115.0, 116.0, 117.0, 118.0, 119.0, 120.0, 121.0, 122.0, 123.0, 124.0, 125.0, 126.0, 127.0, 128.0, 129.0, 130.0, 131.0, 132.0, 133.0, 134.0, 135.0, 136.0];
RTLS_altitude_value = [0.0, 238.83418401927727, 473.82790161180975, 706.627066960488, 934.4884897604945, 1155.7662558289385, 1368.8144509829292, 1571.987161039576, 1739.1879956908977, 1863.4500084748431, 1971.2869080588416, 2071.2716641032416, 2164.6229115772194, 2278.2716398435027, 2421.28127268735, 2570.4964570329994, 2715.1505439327766, 2830.412157103741, 2923.5750342421434, 3023.184393769722, 3129.9367163790193, 3249.5898448793996, 3408.8300113444957, 3600.465782838117, 3794.3016946679513, 3986.238468840256, 4166.585340339876, 4307.345173874779, 4414.489404298698, 4513.151229927636, 4601.026833688474, 4681.536327982139, 4776.538637939075, 4870.94703061685, 4935.830300786651, 4978.674368023556, 5003.816562756626, 5013.284895255117, 5014.967054543678, 5014.967054543678, 5011.804490770724, 5005.482083164423, 4999.46368486074, 4996.4133770985045, 4995.747216056592, 4995.747216056592, 4996.417934636157, 4997.989644250674, 4999.664143288303, 5000.597652657715, 5000.695848528347, 5000.685990535441, 5000.662036769181, 5000.355686205225, 5000.201844608568, 5000.507180581901, 5001.164648152473, 5001.795481969884, 5001.933780418543, 5001.820273687701, 5001.416741843737, 4999.81521449166, 4997.008981225274, 4994.053575497205, 4991.884217505219, 4991.884217505219, 4992.838135279628, 4995.489654871515, 5003.187707967534, 5013.576220869276, 5020.802913160951, 5020.802913160951, 5020.326793018041, 5014.086470774979, 4986.353228819495, 4933.680790345622, 4857.003118546842, 4746.269936688438, 4602.493718790893, 4444.599578678139, 4290.045324860334, 4166.722996659114, 4072.37505511064, 3990.4204229175475, 3922.330097188704, 3859.539360441905, 3778.087948117197, 3683.1690715240757, 3610.2592980411655, 3551.795060613914, 3482.691553248512, 3399.607932792115, 3298.7836731884213, 3159.082645326051, 2982.940994801094, 2793.861637095698, 2597.1490557978527, 2398.1077344955465, 2237.8087623579167, 2117.913203197453, 2002.918701784611, 1894.6558131562974, 1793.867406770269, 1664.3076418205474, 1507.9185981752182, 1362.5836700618195, 1232.0941727690831, 1132.7481600611118, 1057.8445246935014, 988.1012651163192, 922.6072048975066, 855.6314594286775, 768.4452143565462, 672.9086146738782, 599.0409178963897, 537.9099739741458, 476.0085956994564, 414.6186482018665, 349.1332248834753, 271.06822753905976, 198.99626302395365, 147.87338676747203, 111.34081225111692, 88.88075132576502, 77.87818232677606, 67.87818232677606, 57.87818232677604, 52.0500788270874, 45.59954907462388, 36.60253222779843, 26.602532227798427, 16.602532227798427, 7.130396358607671, 1.0, 1.0, 1.0, 1.0];
In [ ]:
RTLS_anomaly = WorkspaceArray("wa_RTLS_anomaly", DataFrame(time = RTLS_anomaly_time, value = RTLS_anomaly_value));
RTLS_altitude = WorkspaceArray("wa_RTLS_altitude", DataFrame(time = RTLS_altitude_time, value = RTLS_altitude_value));

Режим DRL

In [ ]:
DRL_anomaly_time = [0.0, 41.0, 41.0, 136.0];
DRL_anomaly_value = [0.0, 0.0, 1.0, 1.0];
DRL_altitude_time = [0.0, 1.0, 2.0, 3.0, 4.0, 5.0, 6.0, 7.0, 8.0, 9.0, 10.0, 11.0, 12.0, 13.0, 14.0, 15.0, 16.0, 17.0, 18.0, 19.0, 20.0, 21.0, 22.0, 23.0, 24.0, 25.0, 26.0, 27.0, 28.0, 29.0, 30.0, 31.0, 32.0, 33.0, 34.0, 35.0, 36.0, 37.0, 38.0, 39.0, 40.0, 41.0, 42.0, 43.0, 44.0, 45.0, 46.0, 47.0, 48.0, 49.0, 50.0, 51.0, 52.0, 53.0, 54.0, 55.0, 56.0, 57.0, 58.0, 59.0, 60.0, 61.0, 62.0, 63.0, 64.0, 65.0, 66.0, 67.0, 68.0, 69.0, 70.0, 71.0, 72.0, 73.0, 74.0, 75.0, 76.0, 77.0, 78.0, 79.0, 80.0, 81.0, 82.0, 83.0, 84.0, 85.0, 86.0, 87.0, 88.0, 89.0, 90.0, 91.0, 92.0, 93.0, 94.0, 95.0, 96.0, 97.0, 98.0, 99.0, 100.0, 101.0, 102.0, 103.0, 104.0, 105.0, 106.0, 107.0, 108.0, 109.0, 110.0, 111.0, 112.0, 113.0, 114.0, 115.0, 116.0, 117.0, 118.0, 119.0, 120.0, 121.0, 122.0, 123.0, 124.0, 125.0, 126.0, 127.0, 128.0, 129.0, 130.0, 131.0, 132.0, 133.0, 134.0, 135.0, 136.0];
DRL_altitude_value = [0.0, 298.0918059881316, 593.2168514777068, 886.6466052538208, 1176.2619526746478, 1457.109994865068, 1679.0177925432465, 1846.4297386890717, 2009.5713890124762, 2169.2929969245324, 2331.635662807361, 2549.369944330823, 2822.1584837840783, 3105.392177607269, 3396.3520964910867, 3634.0094306082583, 3825.2687997429975, 4033.4369901398118, 4259.1715623258815, 4509.361535531119, 4846.442723276801, 5262.154423246115, 5689.07068043535, 6119.651679331526, 6546.357604421659, 6961.648640192767, 7336.9432895652535, 7625.388790817116, 7850.329465575045, 8056.224642229942, 8243.36417674694, 8436.730493879484, 8683.228170245135, 8963.21558633446, 9239.587003095525, 9500.075245061736, 9706.708927929192, 9883.150151423823, 10074.25573647291, 10278.213638809317, 10510.0796510681, 10804.499815561687, 11128.37273141273, 11421.288317382583, 11658.167923334842, 11826.30191107606, 11937.218894321315, 11999.240354829984, 12017.952190047858, 12017.952190047858, 12017.952190047858, 12011.457518787653, 12000.946186250236, 11997.029773218092, 11997.029773218092, 11997.02977321809, 11999.121247755274, 12001.754332339717, 12001.88897928284, 12001.88897928284, 12001.880226431687, 11999.595782832, 11998.31362139505, 11998.31362139505, 11998.31362139505, 12002.896532615214, 12009.853784976738, 12010.180918146676, 12010.180918146676, 12002.326874880055, 11957.454428093311, 11863.440021029117, 11715.081980957797, 11498.756593987368, 11218.125029071813, 10897.408693584666, 10585.816340871193, 10334.174380942513, 10120.340658601193, 9914.524556645218, 9721.250345069453, 9510.146717920625, 9244.417490968292, 8955.42782357927, 8677.384115513669, 8431.67295099431, 8242.776578143139, 8082.225756638946, 7920.0116944856545, 7754.926514379689, 7560.633153136476, 7308.8719910622285, 7025.508004296224, 6739.118828042508, 6476.54942635223, 6270.842787595443, 6096.70742895015, 5922.420735960909, 5748.416795175865, 5549.140603426964, 5292.745179660741, 5005.6240604492905, 4720.50796043164, 4462.263916324462, 4261.5401080733645, 4093.5391267010755, 3927.287793164557, 3762.131293260738, 3572.3741326613044, 3325.8859703314924, 3045.3283506819002, 2758.884884711378, 2493.0882128446206, 2282.8453734440545, 2100.0639461634805, 1910.3658030856532, 1716.8559372198224, 1496.6024877318114, 1221.5834397496067, 930.0604810097218, 669.8652507196172, 469.0875560234799, 329.34100551149106, 229.18476252229578, 164.90963145929058, 129.75702961532502, 99.75702961532502, 69.5690580284263, 49.85010557336069, 36.03339891362815, 26.033398913628137, 16.033398913628137, 5.315210626608653, -0.7438897386855101, -1.8595036656778174, -3.0991727761296954, 0.0];
In [ ]:
DRL_anomaly = WorkspaceArray("wa_DRL_anomaly", DataFrame(time = DRL_anomaly_time, value = DRL_anomaly_value));
DRL_altitude = WorkspaceArray("wa_DRL_altitude", DataFrame(time = DRL_altitude_time, value = DRL_altitude_value));

Режим AOA

In [ ]:
AOA_anomaly_time = [0.0, 70.0, 70.0, 136.0];
AOA_anomaly_value = [0.0, 0.0, 1.0, 1.0];
AOA_altitude_time = [0.0, 1.0, 2.0, 3.0, 4.0, 5.0, 6.0, 7.0, 8.0, 9.0, 10.0, 11.0, 12.0, 13.0, 14.0, 15.0, 16.0, 17.0, 18.0, 19.0, 20.0, 21.0, 22.0, 23.0, 24.0, 25.0, 26.0, 27.0, 28.0, 29.0, 30.0, 31.0, 32.0, 33.0, 34.0, 35.0, 36.0, 37.0, 38.0, 39.0, 40.0, 41.0, 42.0, 43.0, 44.0, 45.0, 46.0, 47.0, 48.0, 49.0, 50.0, 51.0, 52.0, 53.0, 54.0, 55.0, 56.0, 57.0, 58.0, 59.0, 60.0, 61.0, 62.0, 63.0, 64.0, 65.0, 66.0, 67.0, 68.0, 69.0, 70.0, 71.0, 72.0, 73.0, 74.0, 75.0, 76.0, 77.0, 78.0, 79.0, 80.0, 81.0, 82.0, 83.0, 84.0, 85.0, 86.0, 87.0, 88.0, 89.0, 90.0, 91.0, 92.0, 93.0, 94.0, 95.0, 96.0, 97.0, 98.0, 99.0, 100.0, 101.0, 102.0, 103.0, 104.0, 105.0, 106.0, 107.0, 108.0, 109.0, 110.0, 111.0, 112.0, 113.0, 114.0, 115.0, 116.0, 117.0, 118.0, 119.0, 120.0, 121.0, 122.0, 123.0, 124.0, 125.0, 126.0, 127.0, 128.0, 129.0, 130.0, 131.0, 132.0, 133.0, 134.0, 135.0, 136.0];
AOA_altitude_value = [0.0, 2785.921275281699, 5314.497101501311, 7314.497101501311, 8900.475460334066, 10421.203513621582, 11922.305335863419, 13652.710996071612, 15652.710996071612, 17506.369667867322, 19310.380888339918, 21429.93026527767, 23883.169934730176, 27048.620513298272, 31227.00392209639, 35982.89079945362, 40719.295263941734, 44535.64993428104, 47545.35858107984, 50475.334622653834, 53279.623850601994, 56126.25710591658, 59794.43765411858, 64088.262338752, 67979.90288837987, 70983.79771351689, 73394.48645452577, 75770.39633770857, 78145.7175288137, 80819.06143369994, 84365.64617582805, 88587.72969173649, 92543.6392603517, 95699.33415924627, 98512.67816860638, 101536.41794557704, 104775.28985344693, 108693.1138048021, 113849.35525176072, 119783.4745785262, 125911.9487270421, 132171.164367807, 138253.34041645186, 143097.09896949324, 146920.47912005824, 150712.35988926783, 154453.8468969249, 158386.35588267483, 163521.04177025205, 169605.78485175528, 175633.76785626408, 181622.08927915088, 187587.84761578817, 192453.16172821098, 196124.23125513087, 199699.99021174348, 203288.42723039386, 206891.42305547118, 211601.46240272446, 217522.57354924871, 223561.67473367776, 229612.25391551823, 235669.53128025556, 240959.49193300228, 245038.380786478, 248674.15147504635, 252306.27093702962, 255934.09567111672, 260327.57727668583, 265927.76756582456, 271965.3696492929, 278000.9333542085, 284036.47896763874, 289642.99736206955, 294042.80707293085, 297666.93310564634, 301294.2501661641, 304924.52671147644, 308987.496198557, 314260.5000068359, 320311.1086311488, 326357.9784512074, 332397.80768107926, 338334.8381939987, 343061.8343857198, 346672.6609367461, 350273.92328546435, 353866.7617950936, 357547.6710832808, 362427.5211587476, 368418.9796590614, 374424.87137750065, 380456.38409610617, 386524.705596919, 391644.85552145215, 395560.9404586724, 399260.87542302976, 402993.7276847959, 406747.2822974383, 411494.96497083624, 417470.58698329946, 423653.62370353844, 429751.87076032616, 435723.8785151237, 440976.19584172574, 445000.57382926246, 448374.18540782994, 451595.60254968255, 454634.96630677406, 458011.1341046509, 462154.4760394491, 466406.65525226534, 469837.77092872065, 472323.6140151891, 474299.2181660241, 475992.88425800466, 477536.4796793071, 479508.84451209585, 481508.8445120958, 483157.0725633841, 485083.82167789526, 487350.09451662644, 489747.7435774153, 492626.625305557, 495626.625305557, 497862.86816426704, 499252.5261910053, 499882.51229742763, 500003.630569286, 500003.630569286, 500003.630569286, 500000.61302446184, 500000.61302446184, 500000.61302446184, 500000.61302446184, 500000.0, 500000.0];
In [ ]:
AOA_anomaly = WorkspaceArray("wa_AOA_anomaly", DataFrame(time = AOA_anomaly_time, value = AOA_anomaly_value));
AOA_altitude = WorkspaceArray("wa_AOA_altitude", DataFrame(time = AOA_altitude_time, value = AOA_altitude_value));

Режим ATO

In [ ]:
ATO_anomaly_time = [0.0, 110.0, 110.0, 136.0];
ATO_anomaly_value = [0.0, 0.0, 1.0, 1.0];
ATO_altitude_time = [0.0, 1.0, 2.0, 3.0, 4.0, 5.0, 6.0, 7.0, 8.0, 9.0, 10.0, 11.0, 12.0, 13.0, 14.0, 15.0, 16.0, 17.0, 18.0, 19.0, 20.0, 21.0, 22.0, 23.0, 24.0, 25.0, 26.0, 27.0, 28.0, 29.0, 30.0, 31.0, 32.0, 33.0, 34.0, 35.0, 36.0, 37.0, 38.0, 39.0, 40.0, 41.0, 42.0, 43.0, 44.0, 45.0, 46.0, 47.0, 48.0, 49.0, 50.0, 51.0, 52.0, 53.0, 54.0, 55.0, 56.0, 57.0, 58.0, 59.0, 60.0, 61.0, 62.0, 63.0, 64.0, 65.0, 66.0, 67.0, 68.0, 69.0, 70.0, 71.0, 72.0, 73.0, 74.0, 75.0, 76.0, 77.0, 78.0, 79.0, 80.0, 81.0, 82.0, 83.0, 84.0, 85.0, 86.0, 87.0, 88.0, 89.0, 90.0, 91.0, 92.0, 93.0, 94.0, 95.0, 96.0, 97.0, 98.0, 99.0, 100.0, 101.0, 102.0, 103.0, 104.0, 105.0, 106.0, 107.0, 108.0, 109.0, 110.0, 111.0, 112.0, 113.0, 114.0, 115.0, 116.0, 117.0, 118.0, 119.0, 120.0, 121.0, 122.0, 123.0, 124.0, 125.0, 126.0, 127.0, 128.0, 129.0, 130.0, 131.0, 132.0, 133.0, 134.0, 135.0, 136.0];
ATO_altitude_value = [0.0, 2785.921275281699, 5314.497101501311, 7314.497101501311, 8900.475460334066, 10421.203513621582, 11922.305335863419, 13652.710996071612, 15652.710996071612, 17506.369667867322, 19310.380888339918, 21429.93026527767, 23883.169934730176, 27048.620513298272, 31227.00392209639, 35982.89079945362, 40719.295263941734, 44535.64993428104, 47545.35858107984, 50475.334622653834, 53279.623850601994, 56126.25710591658, 59794.43765411858, 64088.262338752, 67979.90288837987, 70983.79771351689, 73394.48645452577, 75770.39633770857, 78145.7175288137, 80819.06143369994, 84365.64617582805, 88587.72969173649, 92543.6392603517, 95699.33415924627, 98512.67816860638, 101536.41794557704, 104775.28985344693, 108693.1138048021, 113849.35525176072, 119783.4745785262, 125911.9487270421, 132171.164367807, 138253.34041645186, 143097.09896949324, 146920.47912005824, 150712.35988926783, 154453.8468969249, 158386.35588267483, 163521.04177025205, 169605.78485175528, 175633.76785626408, 181622.08927915088, 187587.84761578817, 192453.16172821098, 196124.23125513087, 199699.99021174348, 203288.42723039386, 206891.42305547118, 211601.46240272446, 217522.57354924871, 223561.67473367776, 229612.25391551823, 235669.53128025556, 240959.49193300228, 245038.380786478, 248674.15147504635, 252306.27093702962, 255934.09567111672, 260327.57727668583, 265927.76756582456, 271965.3696492929, 278000.9333542085, 284036.47896763874, 289642.99736206955, 294042.80707293085, 297666.93310564634, 301294.2501661641, 304924.52671147644, 308987.496198557, 314260.5000068359, 320311.1086311488, 326357.9784512074, 332397.80768107926, 338334.8381939987, 343061.8343857198, 346672.6609367461, 350273.92328546435, 353866.7617950936, 357547.6710832808, 362427.5211587476, 368418.9796590614, 374424.87137750065, 380456.38409610617, 386524.705596919, 391644.85552145215, 395560.9404586724, 399260.87542302976, 402993.7276847959, 406747.2822974383, 411494.96497083624, 417470.58698329946, 423653.62370353844, 429751.87076032616, 435723.8785151237, 440976.19584172574, 445000.57382926246, 448374.18540782994, 451595.60254968255, 454634.96630677406, 458011.1341046509, 462154.4760394491, 466406.65525226534, 469837.77092872065, 472323.6140151891, 474299.2181660241, 475992.88425800466, 477536.4796793071, 479508.84451209585, 481508.8445120958, 483157.0725633841, 485083.82167789526, 487350.09451662644, 489747.7435774153, 492626.625305557, 495626.625305557, 497862.86816426704, 499252.5261910053, 499882.51229742763, 500003.630569286, 500003.630569286, 500003.630569286, 500000.61302446184, 500000.61302446184, 500000.61302446184, 500000.61302446184, 500000.0, 500000.0];
In [ ]:
ATO_anomaly = WorkspaceArray("wa_ATO_anomaly", DataFrame(time = ATO_anomaly_time, value = ATO_anomaly_value));
ATO_altitude = WorkspaceArray("wa_ATO_altitude", DataFrame(time = ATO_altitude_time, value = ATO_altitude_value));

Режим Normal

In [ ]:
Normal_anomaly_time = [0.0, 136.0];
Normal_anomaly_value = [0.0, 0.0];
Normal_altitude_time = [0.0, 1.0, 2.0, 3.0, 4.0, 5.0, 6.0, 7.0, 8.0, 9.0, 10.0, 11.0, 12.0, 13.0, 14.0, 15.0, 16.0, 17.0, 18.0, 19.0, 20.0, 21.0, 22.0, 23.0, 24.0, 25.0, 26.0, 27.0, 28.0, 29.0, 30.0, 31.0, 32.0, 33.0, 34.0, 35.0, 36.0, 37.0, 38.0, 39.0, 40.0, 41.0, 42.0, 43.0, 44.0, 45.0, 46.0, 47.0, 48.0, 49.0, 50.0, 51.0, 52.0, 53.0, 54.0, 55.0, 56.0, 57.0, 58.0, 59.0, 60.0, 61.0, 62.0, 63.0, 64.0, 65.0, 66.0, 67.0, 68.0, 69.0, 70.0, 71.0, 72.0, 73.0, 74.0, 75.0, 76.0, 77.0, 78.0, 79.0, 80.0, 81.0, 82.0, 83.0, 84.0, 85.0, 86.0, 87.0, 88.0, 89.0, 90.0, 91.0, 92.0, 93.0, 94.0, 95.0, 96.0, 97.0, 98.0, 99.0, 100.0, 101.0, 102.0, 103.0, 104.0, 105.0, 106.0, 107.0, 108.0, 109.0, 110.0, 111.0, 112.0, 113.0, 114.0, 115.0, 116.0, 117.0, 118.0, 119.0, 120.0, 121.0, 122.0, 123.0, 124.0, 125.0, 126.0, 127.0, 128.0, 129.0, 130.0, 131.0, 132.0, 133.0, 134.0, 135.0, 136.0];
Normal_altitude_value = [0.0, 2785.921275281699, 5314.497101501311, 7314.497101501311, 8900.475460334066, 10421.203513621582, 11922.305335863419, 13652.710996071612, 15652.710996071612, 17506.369667867322, 19310.380888339918, 21429.93026527767, 23883.169934730176, 27048.620513298272, 31227.00392209639, 35982.89079945362, 40719.295263941734, 44535.64993428104, 47545.35858107984, 50475.334622653834, 53279.623850601994, 56126.25710591658, 59794.43765411858, 64088.262338752, 67979.90288837987, 70983.79771351689, 73394.48645452577, 75770.39633770857, 78145.7175288137, 80819.06143369994, 84365.64617582805, 88587.72969173649, 92543.6392603517, 95699.33415924627, 98512.67816860638, 101536.41794557704, 104775.28985344693, 108693.1138048021, 113849.35525176072, 119783.4745785262, 125911.9487270421, 132171.164367807, 138253.34041645186, 143097.09896949324, 146920.47912005824, 150712.35988926783, 154453.8468969249, 158386.35588267483, 163521.04177025205, 169605.78485175528, 175633.76785626408, 181622.08927915088, 187587.84761578817, 192453.16172821098, 196124.23125513087, 199699.99021174348, 203288.42723039386, 206891.42305547118, 211601.46240272446, 217522.57354924871, 223561.67473367776, 229612.25391551823, 235669.53128025556, 240959.49193300228, 245038.380786478, 248674.15147504635, 252306.27093702962, 255934.09567111672, 260327.57727668583, 265927.76756582456, 271965.3696492929, 278000.9333542085, 284036.47896763874, 289642.99736206955, 294042.80707293085, 297666.93310564634, 301294.2501661641, 304924.52671147644, 308987.496198557, 314260.5000068359, 320311.1086311488, 326357.9784512074, 332397.80768107926, 338334.8381939987, 343061.8343857198, 346672.6609367461, 350273.92328546435, 353866.7617950936, 357547.6710832808, 362427.5211587476, 368418.9796590614, 374424.87137750065, 380456.38409610617, 386524.705596919, 391644.85552145215, 395560.9404586724, 399260.87542302976, 402993.7276847959, 406747.2822974383, 411494.96497083624, 417470.58698329946, 423653.62370353844, 429751.87076032616, 435723.8785151237, 440976.19584172574, 445000.57382926246, 448374.18540782994, 451595.60254968255, 454634.96630677406, 458011.1341046509, 462154.4760394491, 466406.65525226534, 469837.77092872065, 472323.6140151891, 474299.2181660241, 475992.88425800466, 477536.4796793071, 479508.84451209585, 481508.8445120958, 483157.0725633841, 485083.82167789526, 487350.09451662644, 489747.7435774153, 492626.625305557, 495626.625305557, 497862.86816426704, 499252.5261910053, 499882.51229742763, 500003.630569286, 500003.630569286, 500003.630569286, 500000.61302446184, 500000.61302446184, 500000.61302446184, 500000.61302446184, 500000.0, 500000.0];
In [ ]:
Normal_anomaly = WorkspaceArray("wa_Normal_anomaly", DataFrame(time = Normal_anomaly_time, value = Normal_anomaly_value));
Normal_altitude = WorkspaceArray("wa_Normal_altitude", DataFrame(time = Normal_altitude_time, value = Normal_altitude_value));

Запуск симуляции

Выберем желаемый сценарий прерывания полёта космического аппарата:

In [ ]:
active_scenario = "RTLS" # @param ["RTLS", "DRL", "AOA", "ATO", "Normal"]
;

Загрузим модель launchAbortSystem.engee:

In [ ]:
launchAbortSystem = engee.load("$demoroot/launch_abort_system.engee");

И запустим её симуляцию:

In [ ]:
simulationResults = engee.run(launchAbortSystem);

Закроем модель после окончания симуляции:

In [ ]:
engee.close(launchAbortSystem, force = true);

Результаты симуляции

Импортируем результаты симуляции:

In [ ]:
launchAbortSystem_dumpFuel_t = simulationResults["dumpFuel"].time;
launchAbortSystem_dumpFuel_y = simulationResults["dumpFuel"].value;
In [ ]:
launchAbortSystem_releaseBoosters_t = simulationResults["releaseBoosters"].time;
launchAbortSystem_releaseBoosters_y = simulationResults["releaseBoosters"].value;
In [ ]:
launchAbortSystem_releaseTank_t = simulationResults["releaseTank"].time;
launchAbortSystem_releaseTank_y = simulationResults["releaseTank"].value;

И построим графики:

In [ ]:
plot(launchAbortSystem_dumpFuel_t, launchAbortSystem_dumpFuel_y, label = "Признак сброса топлива", legend=:bottomright)
plot!(launchAbortSystem_releaseBoosters_t, launchAbortSystem_releaseBoosters_y, label = "Признак отделения боковых ускорителей")
plot!(launchAbortSystem_releaseTank_t, launchAbortSystem_releaseTank_y, label = "Признак отделения внешнего топливного бака")

title!("Аварийное прерывание полёта. Режим $active_scenario")
xlabel!("Время, [с]")
ylabel!("Признак")
Out[0]:

Выводы

Данный проект демонстрирует продвинутые возможности библиотеки "Конечные автоматы":

  • Иерархические параллельные состояния;
  • Оператор проверки активности состояния in();
  • Оператор темпоральной логики after();
  • Суперпереходы.

Кроме того в проекте показана возможность выбора различных тестовых сценариев на основе масок кодовых ячеек интерактивных скриптов и блока "Вариантный источник".