Жесткая механическая система
Вы видели, как настройки решателя могут повлиять на процесс моделирования – на его скорость и результат.
В этом примере представлена модель жесткой механической системы с использованием решателя с переменным шагом.
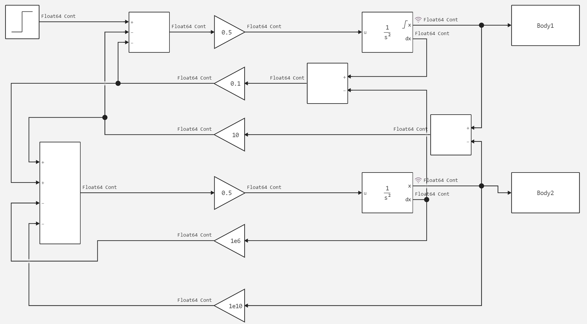
Это жесткая система включает в себя две колеблющиеся массы, каждая из которых имеет различный шаг расчёта. На рисунке ниже показана сама система.

Далее показаны настройки решателя.

Теперь перейдём к запуску модели и анализу результатов. Для этого нам понадобится объявить вспомогательную функцию.
In [ ]:
# Подключение вспомогательной функции запуска модели.
function run_model( name_model)
Path = (@__DIR__) * "/" * name_model * ".engee"
if name_model in [m.name for m in engee.get_all_models()] # Проверка условия загрузки модели в ядро
model = engee.open( name_model ) # Открыть модель
model_output = engee.run( model, verbose=true ); # Запустить модель
else
model = engee.load( Path, force=true ) # Загрузить модель
model_output = engee.run( model, verbose=true ); # Запустить модель
engee.close( name_model, force=true ); # Закрыть модель
end
sleep(5)
return model_output
end
run_model("stiffMechanicalSystem") # Запуск модели.
Out[0]:
Построим результирующий график.
In [ ]:
Body1 = collect(Body1);
Body2 = collect(Body2);
In [ ]:
gr()
plot(Body1.value, label = "Первое тело")
plot!(Body2.value, label = "Второе тело")
Out[0]:
Вывод
Как мы видим на графике, второе тело находится в состоянии покоя, тогда как первое тело совершает колебательные движения.