Документация Engee
Notebook

Моделирование бесщёточной системы возбуждения синхронного генератора

В данном примере рассматривается модель синхронного турбогенератора Т-6-2У3, обмотка возбуждения которого питается от вспомогательного синхронного генератора — возбудителя. Основной генератор и возбудитель установлены на одном валу турбины. Такая компоновка соответствует бесщёточной системе возбуждения синхронного генератора.

Теоретические аспекты

Синхронная машина преобразует механическую энергию в электрическую за счёт электромагнитного взаимодействия. Магнитное поле, создаваемое ротором, при его вращении индуцирует электродвижущую силу в обмотках статора, что приводит к возникновению электрического тока во внешней цепи.

Для формирования магнитного поля ротора в синхронных машинах применяются следующие способы:

  • постоянные магниты (как правило, в машинах малой мощности);

  • обмотка возбуждения, питаемая постоянным током.

В рассматриваемом примере используется турбогенератор мощностью 6 МВт. Для машин такого класса в электроэнергетике характерно создание магнитного потока ротора за счёт постоянного тока, протекающего по обмотке возбуждения.

Поскольку ротор является вращающейся частью машины, возникает задача подвода постоянного тока к его обмотке. Существует несколько решений этой задачи, одним из которых является бесщёточная система возбуждения. Именно такая система применяется в турбогенераторе Т-6-2У3.

Структура бесщёточной системы возбуждения

Принцип работы бесщёточной системы возбуждения заключается в использовании возбудителя, установленного на том же валу, что и основной генератор. Возбудитель вырабатывает переменный ток, который после выпрямления подаётся непосредственно на обмотку возбуждения ротора основного генератора. Так как возбудитель вращается вместе с генератором, то отпадает нужда в использование щёток и контактных колец, которые зачастую используются в некоторых типах систем возбуждения.

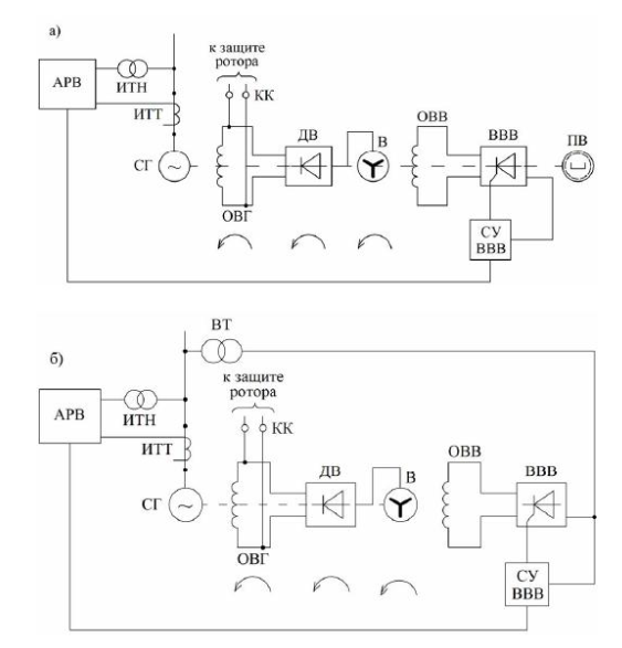
На рисунке ниже приведены типовые схемы бесщёточной системы возбуждения:

  • а) система с подвозбудителем;

  • б) система без подвозбудителя, с питанием обмотки возбуждения возбудителя от сети.

Без названия.png

Для работы возбудителя также требуется магнитное поле. Питание обмотки возбуждения возбудителя может осуществляться:

  • от отдельного источника (например, генератора с постоянными магнитами);
  • от электрической сети через трансформатор и выпрямительное устройство.

В рассматриваемой модели возбуждение возбудителя реализовано в упрощённом виде: на обмотку его ротора подаётся напряжение от идеального источника постоянного напряжения, реализованного внутри блока Exciter Field. Такой подход позволяет сосредоточиться на исследовании работы основной системы возбуждения без детализации схемы питания возбудителя.

Описание модели

Параметры основного синхронного генератора приняты в соответствии с [1]. Недостающие параметры восстановлены с учётом методики, описанной в нашем недавнем материале.

Номинальные значения напряжения и мощности возбудителя также взяты из [1]. Остальные параметры возбудителя подбирались на основе типовых значений, характерных для синхронных генераторов данного класса мощности и уровня напряжения.

Основной генератор и возбудитель реализованы с использованием разных моделей синхронной машины. Для детализированного моделирования системы возбуждения применяется модель основного генератора с точным учётом реакции ротора — Synchronous Machine Round Rotor. Для моделирования возбудителя используется модель Synchronous Machine Salient Pole функциональных возможностей которой достаточно для анализа работы цепи возбуждения.

Примечание

Возбудитель в бесщёточной системе возбуждения представляет собой обращённый синхронный генератор, в котором ротор является неподвижным и выполняет функцию якоря. Данная особенность не оказывает влияния на применимость уравнений Парка–Горева, используемых при математическом описании блока синхронного генератора, поскольку в этих уравнениях учитывается относительное вращение между магнитным полем и обмотками машины.

На изображении ниже представлен синхронный генератор с возбудителем в пространственном виде. Также показано соответствие его конструктивных элементов блокам используемой модели.

Снимок экрана 2026-01-30 130818.png

К возбудителю подключена нагрузка, имитирующая различные потери в цепи возбуждения, включая потери на возбуждения возбудителя, демпферных сопротивлениях и вспомогательных элементах.

В модели реализован сценарий резкого наброса мощности на генератор. При скачкообразном увеличении нагрузки происходит снижение частоты вращения ротора, а также падение напряжения на выводах генератора.

Регуляторы частоты вращения и возбуждения компенсируют возникшие отклонения и возвращают параметры к заданным значениям. Для упрощения в модели использованы ПИ-регулятор частоты вращения и ПИД-регулятор возбуждения.

Примечание

В реальных электроэнергетических системах применяются более сложные структуры автоматического регулирования, учитывающие несколько режимных параметров и обеспечивающие устойчивую синхронную работу группы генераторов.

В библиотеке в разделах физическое моделирование -> электричество -> управление -> синхронные машины / турбины и регуляторы вы сможете найти готовые модели таких регуляторов.

Запустите моделирование. В разделе визуализация сигналов или в инспекторе данных вы можете рассмотреть полученные результаты.

Список литературных источников

[1] Неклепаев Б.Н., Крючков И.П. Электрическая часть станций и подстанций: Справочные материалы для курсового и дипломного проектирования. – М.: Энергоатомиздат, 1989.

Вывод

В представленном примере выполнено моделирование бесщёточной системы возбуждения синхронного генератора Т-6-2У3. Возбудитель реализован в виде отдельной синхронной машины, установленной на одном валу с основным генератором. Такой подход позволяет более детально описывать внутренние электромагнитные процессы, анализировать переходные режимы в цепи возбуждения и корректнее учитывать динамику и задержки в контурах автоматического регулирования.

В модели использованы справочные параметры основного генератора, а для возбудителя — типовые значения, характерные для машин аналогичной мощности. При необходимости точность расчётов может быть повышена за счёт применения паспортных данных оборудования и адаптации модели под конкретные условия эксплуатации и задачи исследования.