Модуляция основной полосы частот
Этот пример показывает простой способ выполнения модуляции основной полосы частот путем умножения модулированного комплексного сигнала на сложную синусоидальную волну для выполнения преобразования частоты с повышением. Предпочтительнее моделировать систему в сложной основной полосе частот. Однако существуют некоторые обстоятельства, при которых необходимо моделировать систему в реальной полосе пропускания. Примером этого является случай, когда сигнал соседней полосы частот обрабатывается с нелинейностью и вызывает помехи в желаемой полосе частот.
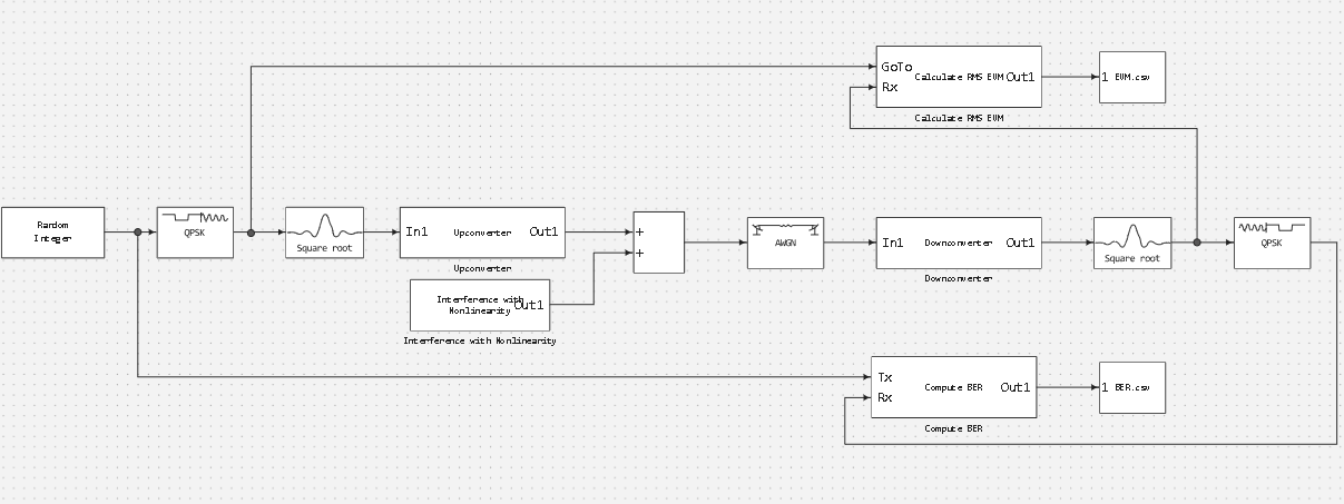
Схема алгоритма имеет следующий вид:
Построение модели
Теперь рассмотрим модель системы связи, это моделирование процессов цифровой обработки сигналов при помощи моделей Engee.
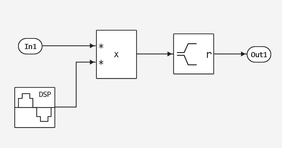
Passbanmod
.png)
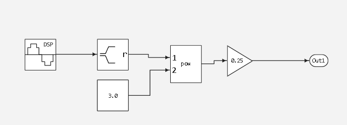
Interference with Nonlinearity
.png)
Upconverter
.png)
Downconverter
.png)
Calculate RMS EVM
.png)
Compute BER
.png)
function run_model( name_model, path_to_folder )
Path = path_to_folder * "/" * name_model * ".engee"
if name_model in [m.name for m in engee.get_all_models()] # Проверка условия загрузки модели в ядро
model = engee.open( name_model ) # Открыть модель
model_output = engee.run( model, verbose=true ); # Запустить модель
else
model = engee.load( Path, force=true ) # Загрузить модель
model_output = engee.run( model, verbose=true ); # Запустить модель
engee.close( name_model, force=true ); # Закрыть модель
end
return model_output
end
# Запуск модели
run_model( "passbandmod", @__DIR__ )
# Подключение библиотек
using CSV, DataFrames
gr() # Подключение бэкенда - метода отображения графики
## EVM
EVM = Matrix(CSV.read("$(@__DIR__)/EVM.csv", DataFrame)); #загрузка данных
plot(EVM[:,1], EVM[:,2], xlabel="Время", ylabel="EVM", title="EVM") # Построение графика
## BER
BER = Matrix(CSV.read("$(@__DIR__)/BER.csv", DataFrame)); #загрузка данных
plot(BER[:,1], BER[:,2], xlabel="Время", ylabel="BER", title="BER") # Построение графика
Вывод
Мы реализовали модель простого способа выполнения модуляции основной полосы частот путем умножения модулированного комплексного сигнала на сложную синусоидальную волну для выполнения преобразования частоты с повышением. А также показали как использовать модели для цифровой обработки сигналов в Engee.
.png)
.png)