AnyMath 文档
Notebook

一种无刷同步发电机励磁系统的仿真

在这个例子中,我们考虑了同步涡轮发电机T-6-2u3的模型,其励磁绕组由辅助同步发电机—励磁机供电。 主发电机和激振器安装在同一个涡轮轴上。 这种布置对应于同步发电机的无刷励磁系统

理论方面

同步机器通过电磁相互作用将机械能量转换为电气。 转子旋转时产生的磁场会在定子绕组中感应电动势,从而导致外部电路产生电流。

以下方法用于在同步机器中产生转子的磁场:

*永磁体(通常在低功率机器中);

*励磁绕组,由直流电供电。

在此示例中,使用容量为6MW涡轮发电机。 电力工业中这类机器的特点是由于直流流过励磁绕组而产生转子磁通量。

由于转子是机器的旋转部件,因此需要为其绕组提供直流电。 这个问题有几种解决方案,其中一种是无刷励磁系统。 这是T-6-2u3涡轮发电机中使用的系统。

无刷励磁系统的结构

无刷励磁系统的工作原理是使用与主发电机安装在同一轴上的励磁机。 励磁机产生交流电,该交流电经过整流后直接施加到主发电机转子的励磁绕组上。 由于激振器随发电机一起旋转,无需使用电刷和接触环,这在某些类型的激振系统中经常使用。

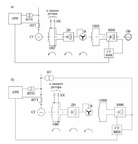
下图显示了无刷励磁系统的典型电路。:

*a)带激振器的系统;

*b)没有励磁机的系统,由主电源励磁绕组供电。

Без названия.png

激振器工作也需要磁场。 励磁机的励磁绕组供电即可:

*来自单独的来源(例如,永磁发电机);
*从电网通过变压器和整流装置。

在所考虑的模型中,励磁机的励磁以简化形式实现:从在励磁机场单元内部实现的理想直流电压源向其转子的绕组施加电压。 这种方法使我们能够专注于主励磁系统运行的研究,而无需详细说明励磁机的供电方案。

模型描述

主同步发电机的参数按照[1]接受。 缺失的参数已使用我们的[最近]中描述的方法恢复материале](https://engee.com/community/ru/catalogs/projects/metodika-parametrizatsii-sinkhronnykh-mashin).

励磁机的电压和功率的标称值也取自[1]。 其余励磁机参数是根据该功率等级的同步发电机的典型值和电压等级来选择的。

主发电机和励磁机采用不同型号的同步机实现。 对于励磁系统的详细模拟,使用主发电机模型并精确考虑转子响应-同步机圆转子为了模拟激振器,使用同步机器突出*极点模型,其功能足以分析激振电路的操作。

无刷励磁系统中的励磁机是一种反向同步发电机,其中转子是静止的,并执行锚的功能。 该特征不影响在同步发电机单元的数学描述中使用的Park-Gorev方程的适用性,因为这些方程考虑了磁场和机器绕组之间的相对旋转。

下图显示了具有空间形式的激振器的同步发电机。 它还显示了其结构元素与所用模型块的对应关系。

Снимок экрана 2026-01-30 130818.png

一个负载连接到激振器上,模拟激振电路中的各种损耗,包括激振器励磁损耗、阻尼电阻和辅助元件。

该模型实现了**到发电机的功率突然激增的场景。 随着负载的突然增加,转子速度降低,以及发电机端子的电压降。

速度和励磁调节器补偿已发生的偏差并将参数返回到设定值。 为了简化模型,使用了PI速度控制器和PID激励控制器。

在真实的电力系统中,采用更复杂的自动控制结构,该结构考虑了几个运行参数并保证一组发电机稳定同步运行。

在库中,在部分物理建模->电力->控制->同步机器/涡轮机和调节器您可以找到此类调节器的现成模型。

运行模拟。 您可以在信号可视化部分或数据检查器中查看结果。

文学资料来源一览表

[1]Neklepaev B.N.,Kryuchkov I.P.车站和变电站的电气部分:课程和文凭设计的参考资料。 莫斯科:Energoatomizdat,1989。

结论

在所给出的示例中,对同步发电机T-6-2u3的无刷励磁系统进行了建模。 激振器实施为与主发电机安装在同一轴上的单独的同步机器。 这种方法可以更详细地描述内部电磁过程,分析励磁电路中的瞬态模式,更准确地考虑自动控制电路中的动力学和延迟。

该模型使用主发电机的参考参数,以及类似功率机器的典型励磁值。 如有必要,可以通过应用设备的护照数据并使模型适应特定的操作条件和研究任务来提高计算的准确性。